ISO 11452-2道路车辆-窄带辐射电磁能量的电子干扰组件试验方法--第4部分:大量电流注入(BCI)
根据不同的车厂、国家的要求,针对汽车电子产品的窄带电磁辐射干扰测试的差异性是很大的,主要集中在测试频段、干扰强度以及天线的切换频率等等。本文主要根据ISO 11452-4来介绍大电流注入法(BCI)测试的基本条件以及以下要求。
标准名称
ISO 11452-2: Road vehicles — Component test methods for electrical disturbances from narrowband radiated electromagnetic energy — Part 4: Bulk current injection (BCI)
测试目的
该测试目的是检验设备对【1MHz – 400MHz】频带的抗干扰性能。
测试条件
测试温度:(23 ± 5) °C
电源电压:(13.5 ± 0.5) V for 12 V; (27 ± 1) V for 24 V
调制:
a). 未调制正弦波信号(可使用范围:0.01 MHz to 18 GHz,校准时采用)
b). 1KHz, 80%调制的AM(振幅调制)信号(可使用范围:0.01 MHz to 800MHz,测试时采用)

滞留时间(Dwell time): 不小于1s

测试场地:
测试应该在屏蔽室里完成。
测试设备要求
大电流注入探头,该探头工作频率要能满足测试范围,能持续的经受整个测试频率范围内的输入功率。
大电流校准探头,该探头工作频率要能满足测试范围。
AN(仿真网络)
信号发生器,拥有内部(或者外部)的调制能力
功率放大器
功率计(或者等同设备),测试正向传输功率和反射功率
电流测量设备
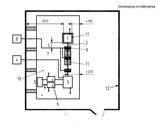
测试设置(替代法)


接地板:材料为0.5mm(最小)后的铜,黄铜或者镀锌钢材;尺寸最小为1000mm宽,1500mm长或者超出被测物200mm;接地材料的阻抗应不大于2.5豪欧,间隔应不大于300mm。
电源和AN:对于远端接地应用两个AN,对于近端接地可以只用一个AN(接于正极)。
EUT摆放:EUT应置于绝缘,低介电常数(不大于1.4)且厚度为50(±5)mm的材料上。
测试线束,EUT和模拟负载的线束总长应为1000(±100)mm,测试线束应置于绝缘,低介电常数(不大于1.4)且厚度为50(±5)mm的材料上。
大电流探头:注入探头所在位置距EUT的距离d如下(替代法):
d = (150 ± 10) mm
d = (450 ± 10) mm
d = (750 ± 10) mm
测试结果性能判据
Class A: EUT功能或性能一直保持正常,无任何异常现象。
Class B: 所有功能或性能在干扰状态下,一个或者多个功能或者性能偏移指定的容差,但所有功能或性能在干扰移除以后能恢复到规定的容差限值以内。并且存储数据不能有任何异常现象。
Class C: 一个或者多个功能或性能暂丧失,但在施加干扰之后EUT能自动恢复到正常模式。
Class D: 一个或者多个功能或性能暂丧失,但在施加干扰之后通过人为的干预能自动恢复到正常模式。
Class E: 一个或者多个功能或性能暂丧失,并且不能自动恢复到正常模式。
长沙容测电子有限公司是一家集EMC电磁兼容测试仪器研发、生产、销售为一体的高科技企业。拥有从事EMC行业十余年的技术人才队伍,有着丰厚的技术底蕴。致力于电磁兼容测试设备的研发以及电磁兼容测试技术的推广普及,全力为客户提供专业的EMC测试产品和解决方案。EMC电磁兼容测试仪主要有:军工EMC测试设备,48V汽车电子可编程电源,汽车电气性能测试设备,新能源汽车EMC测试设备,BCI大电流注入测试,电快速瞬变脉冲群发生器,雷击浪涌发生器,阻尼振荡波测试仪,静电放电发生器,电压跌落发生器等。
